500mメッシュ 地形


人工地形更新版 国土地理院

人工地形更新版 国土地理院

2c7 whzc60exlm

2c7 whzc60exlm

株式会社パスコ

株式会社パスコ

vd0ea5dp1mcmhm

vd0ea5dp1mcmhm

マップマーケティング

マップマーケティング

www j map bosai go jp

www j map bosai go jp

人工地形更新版 国土地理院

人工地形更新版 国土地理院

twitter

twitter

mfcuwlwetxz2mm

mfcuwlwetxz2mm

esriジャパン

esriジャパン

プログラム日記f はてなブログ

プログラム日記f はてなブログ

自然環境保全のための周辺技術 はてなブログ

自然環境保全のための周辺技術 はてなブログ

x band multiparameter radar 500mメッシュの降雨情報

x band multiparameter radar 500mメッシュの降雨情報

自然環境保全のための周辺技術 はてなブログ

自然環境保全のための周辺技術 はてなブログ

500mメッシュ水深データから作成した日本海溝の3d海底地形図 海の中より 水中写真と立体写真

500mメッシュ水深データから作成した日本海溝の3d海底地形図 海の中より 水中写真と立体写真

日本財団 図書館

日本財団 図書館

日本近海 水深

日本近海 水深

made in 荘内

made in 荘内

国土交通省

国土交通省

japan oceanographic data center

japan oceanographic data center

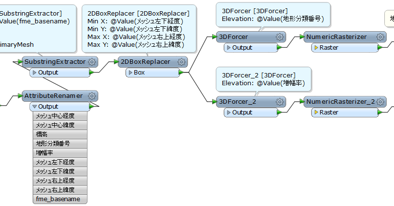
csvに基づくラスターの作成 500mメッシュ地形分類 fmeケーススタディ

csvに基づくラスターの作成 500mメッシュ地形分類 fmeケーススタディ

地図センターネットショッピング

地図センターネットショッピング

fqj r85fpe7orm

fqj r85fpe7orm

agriknowledge affrc

agriknowledge affrc

japan oceanographic data center

japan oceanographic data center

プログラム日記f はてなブログ

プログラム日記f はてなブログ

youtube

youtube

日本財団図書館 電子図書館 海洋利用の手引き 日本周辺海域

日本財団図書館 電子図書館 海洋利用の手引き 日本周辺海域

www gisdata store biz

www gisdata store biz

esriジャパン

esriジャパン

You May Like